收藏本页 | 设为主页 | 随便看看
普通会员

河南永兴锅炉集团有限公司

蒸汽锅炉、热水锅炉、燃煤锅炉、燃气锅炉、燃油锅炉、压力容器、有机热载体锅炉

供应分类
站内搜索
 
友情链接
您当前的位置:首页 » 供应信息 » 白银WNS2-1.25-YQ低氮燃气蒸汽锅炉 燃气锅炉价格
白银WNS2-1.25-YQ低氮燃气蒸汽锅炉 燃气锅炉价格
点击图片查看大图
产 品: 浏览次数:271白银WNS2-1.25-YQ低氮燃气蒸汽锅炉 燃气锅炉价格 
品 牌: 河南永兴锅炉集团有限公司 
最小起订量: 1 台 
供货总量: 100 台
发货期限: 自买家付款之日起 3 天内发货
更新日期: 2025-06-21  有效期至:长期有效
  询价
详细信息
 企业介绍:

  河南永兴锅炉集团有限公司是一家专业从事各类锅炉及各种热能机械设备研究开发、制造销售、安装服务的有限责任公司。公司持有A级锅炉制造资质、A级压力容器制造资质及机电设备安装工程专业承包资质,并通过了ISO9001: 2000质量管理体系认证。公司严格遵循ISO9001国际质量管理体系保证模式,开展质量管理和质量检测控制活动,产品质量稳定。

IMG_6215
IMG_6223
img_5112
WNS2-1.25燃气蒸汽锅炉产品介绍:

 燃气蒸汽锅炉的设计遵守TSG G0001-2012《锅炉技术监察规程》、TSG G0002-2010《锅炉节能技术监督管理规程》、GB/T16508.1~16508.8-2013《锅壳锅炉》、NB/T47034-2013《工业锅炉技术条件》之规定。

 燃气锅炉型号为WNS2-1.25-Y(Q),是卧式内燃燃油(气)快装锅炉,采用湿背式结构。波形炉胆及回燃室为一回程,二回程由烟管,锅炉上部布置冷凝器两级。锅炉配备有完善的全自动控制装置和保护装置具有高低水位报警和低水位连锁保护功能;锅炉自动点火、燃烧器火力自动调节和熄火保护,保证锅炉的运行。

 蒸汽锅炉的燃料为轻油或天然气;燃料从燃烧器喷出,被电子点火棒点燃,在炉胆内微正压燃烧,燃烬后的高温烟气由回燃室转弯180°进入二回程,由前烟箱上部转弯180°进入二级冷凝器、一级冷凝器换热后通过进入烟囱排入大气。

WNS2-1.25-YQ燃气蒸汽锅炉产品图片

mmexport1566351444303.jpg
mmexport1566351440411.jpg
mmexport1566351437213.jpg
mmexport1566351431945.jpg
mmexport1565509929363.jpg
mmexport1565509916474.jpg

2吨蒸汽锅炉能耗运行工简介:

该蒸汽锅炉在额定负荷情况下锅炉运行参数为:给水温度为20℃,压力为1.25MPa,1小时内可产生2吨温度为194℃的水蒸汽,以轻柴油为燃料时,计算热效率为96.6%,排烟温度为61.6℃,轻油消耗量为131.1kg/h。以天然气为燃料时,计算热效率为96.9%,排烟温度为62.2℃,天然气消耗量为157.5NM3/h。

WNS2-1.25燃气蒸汽锅炉辅机配件:

节能器.jpg
IMG_20190316_170646
IMG_20190317_174227
IMG_20190316_170623
IMG_20190316_170337
IMG_20190316_110917
燃气蒸汽锅炉如何进行低氮改造?

烟气再循环技术:主要手段是通过专门的引风机和专用风道,从排烟管(空气预热器之前)中循环抽取比例的烟气加入燃烧器的燃烧(这个比例一般在10~20%之间,视情况而定)。这部分烟气的流量需要通过伺服电机调控的风门来实现比例控制。

采用烟气再循环技术,主要目的是利用烟气氧含量低、温度相对较低的特性,加入燃烧室后降低炉膛的局部温度,形成还原性氛围,不利于氮氧化物的生成,从而把氮氧化物抑制在较低水平。烟气再循环率为10%~20%时, NOx排放浓度可降低25%左右。NOx的降低率随着烟气再循环率的增加而增加。燃烧温度越高,烟气再循环率对NOx降低率的影响越大。FGR型多技术耦合低氮燃烧器,专门为FGR设计的多技术耦合型低氮燃烧器,火焰锋面温度分配均匀,可承受20%以上的再循环率,提高再循环率降低NOx排放效果非常显著。

FGR技术结合利雅路特殊低氮混合头燃烧技术,NOx减排效果显著,能将排放浓度降低到25mg/m3以下。

WNS2-1.25燃气蒸汽锅炉生产工艺介绍:

未命名
PL9WUNZ0%12GARZ[5U)70LL.png
QHW1]M4%AV$94]ZDOY}JN}U.png
$C5EXTEQ0K3JHS[R7{K$]NW.png
%00(N@J_NV5M8[)GW{P$)JK.png
@{B`_STB)0RH)]SRI[Y0[MV.png

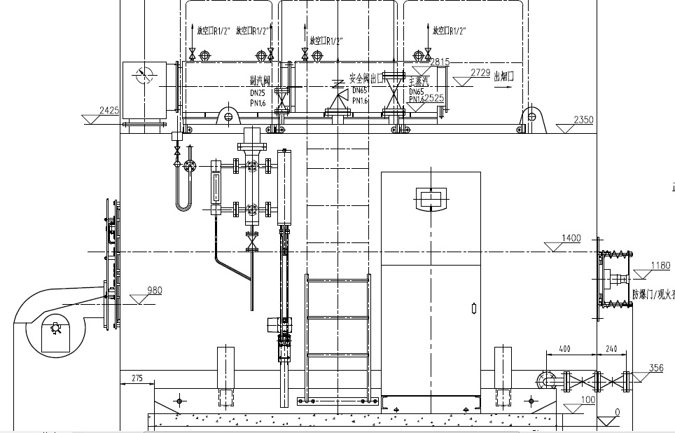
WNS2-1.25燃气蒸汽锅炉图纸:

undefined
undefined
undefined
WNS2-1.25燃气蒸汽锅炉性能参数:

名   称

单位

数 据

名   称

单位

数 据

额定蒸发量

t/h

2

额定蒸汽温度

194

额定蒸汽压力

MPa

1.25

给水温度

20

水压试验压力

MPa

1.65

辐射受热面积

m2

8.348

锅炉本体耗钢量

t

4.25

对流受热面积

m2

26.432

钢结构耗钢量

t

2.4

冷凝器受热面积

m2

33.6

水容积

m3

4.68

总耗电量

Kw

10.5

询价单